持續(xù)創(chuàng)新,共創(chuàng)共享
▋四川德康通內斯食品有限公司
四川德康農牧食品集團股份有限公司(以下簡稱德康集團)堅持“用食品思維做養(yǎng)殖,用健康思維做食品”,深耕于現代農牧業(yè)和高端食品產業(yè)。目前,德康集團擁有2家農業(yè)產業(yè)化國家重點龍頭企業(yè),旗下三大業(yè)務板塊生豬養(yǎng)殖、優(yōu)質雞養(yǎng)殖與食品加工,100余家企業(yè)遍布于全國13個省、市、自治區(qū),已成為具有全國影響力的農牧企業(yè)之一。
▋四川德康通內斯食品有限公司臭氣處理 項目名稱
四川德康通內斯食品有限公司20000m3/h除臭處理工程。
▋四川德康通內斯食品有限公司臭氣處理 排放標準
臭氣經以上治理后能滿足《惡臭污染物排放標準》(GB14554-93)標準要求。

▋四川德康通內斯食品有限公司臭氣處理 工藝選擇
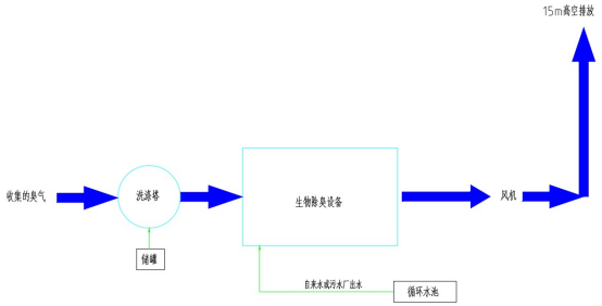
由于污水廢氣里含有硫化氫、氨氣等,在經過生物除臭塔將氣體中的臭味去除,經過除水霧裝置去除水霧后達標排放。
生物除臭原理:待處理氣體在通過生物除臭系統(tǒng)生物填料的過程中,其中異味分子擴散到生物填料表面形成的生物膜上,微生物將異味分子氧化分解,從而消除臭氣污染。
第一階段:氣一液擴散階段,氣中的污染物通過填料氣一液界面由氣相轉移到液相。
第二階段:液一固擴散階段,惡臭物質向微生物膜表面拉散一廢氣中的異味分子由液相擴散到生物填料的生物膜(固相),污染物質被微生物吸收。
第三階段:生物氧化階段,微生物將惡見物質氧化分解一生物填料表面形成的生物膜中的微生物把異味分子氧化,同時生物膜會引起氮或磷等營養(yǎng)物質及氧氣的擴散和吸收。
通過上述三個階段,利用微生物的代謝活動降解惡臭物質。
特點:
1、采用污水和營養(yǎng)液做為微生物補充液,需要時補充,運行成本低。
2、采用復合生物填料,微生物能夠依靠洗滌液中的養(yǎng)分和氣體中的有機物質生長,無需另外投加藥劑。
3、生物過濾裝置采用不銹鋼材質,防腐性能優(yōu)越。
4、獨特的氣體分布方式,分布均勻,凈化效率高。
▋四川德康通內斯食品有限公司臭氣處理 工藝簡圖

經典案例
LvFeng HuanBao
河南綠豐環(huán)保已經為100+企業(yè)解決水治理難題 / 按照國家排放標準 / 持續(xù)穩(wěn)定達標運行



掃二維碼 微信關注
詳細咨詢
聯系綠豐環(huán)保
12年專注食品工業(yè)水治理一站式服務
在這里統(tǒng)統(tǒng)幫您解決!
地址:河南省新鄉(xiāng)市國家863新鄉(xiāng)科技產業(yè)園T12
15343739724